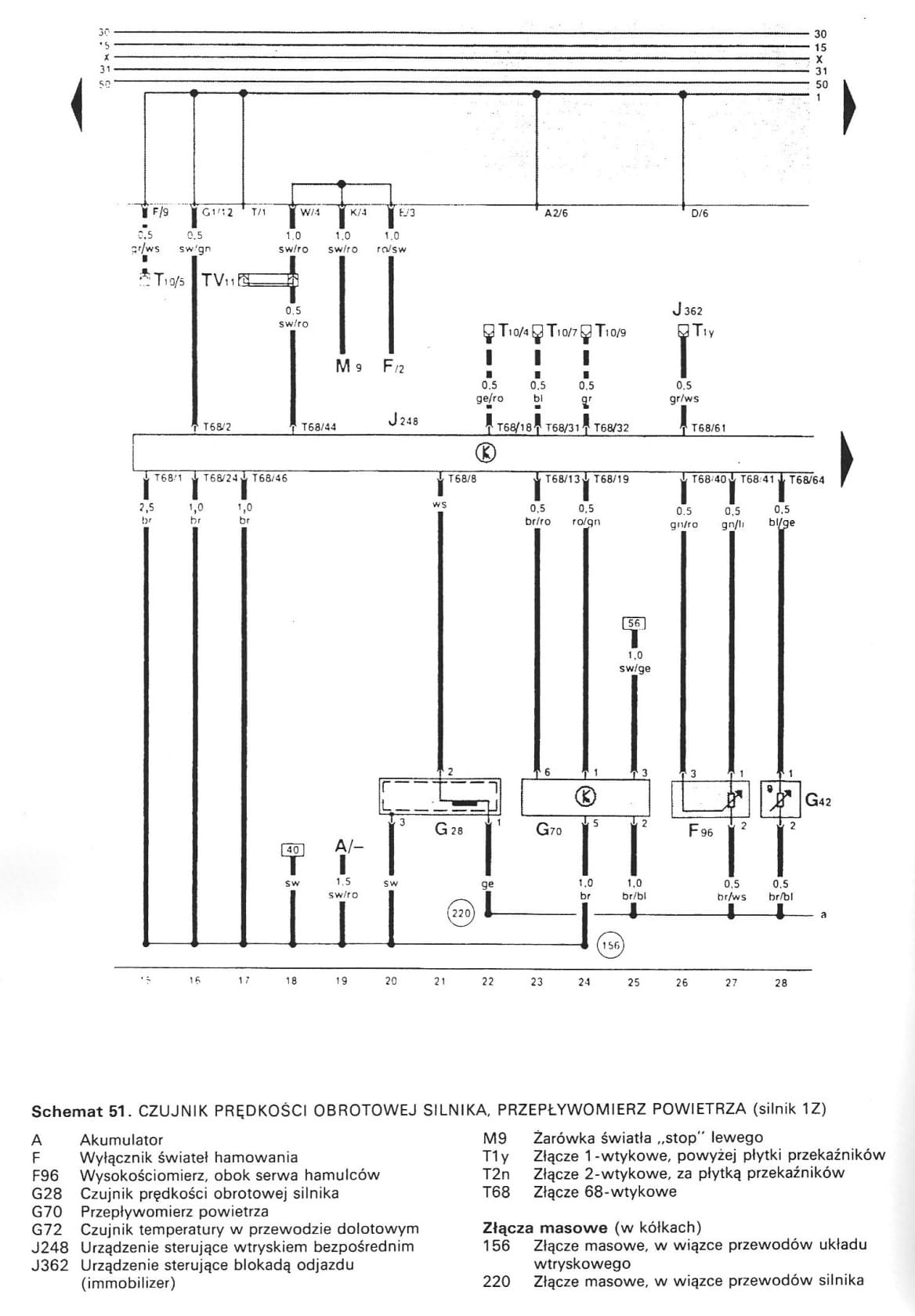
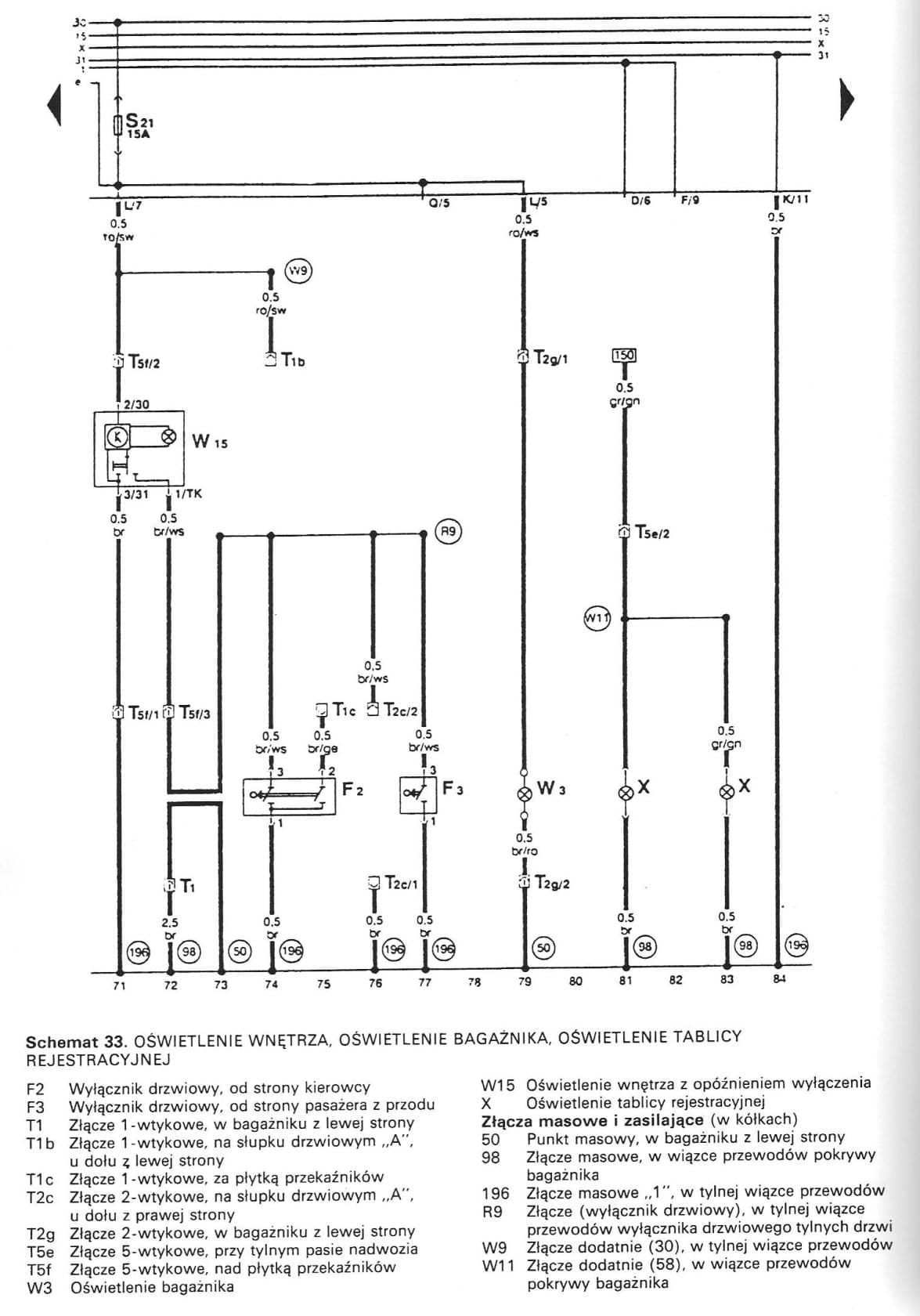
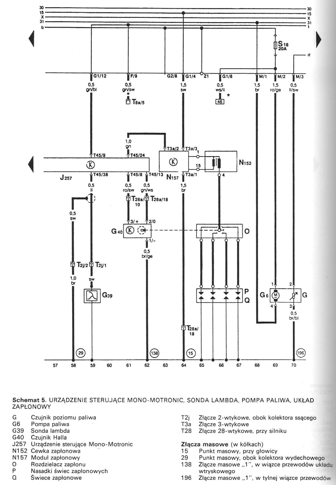
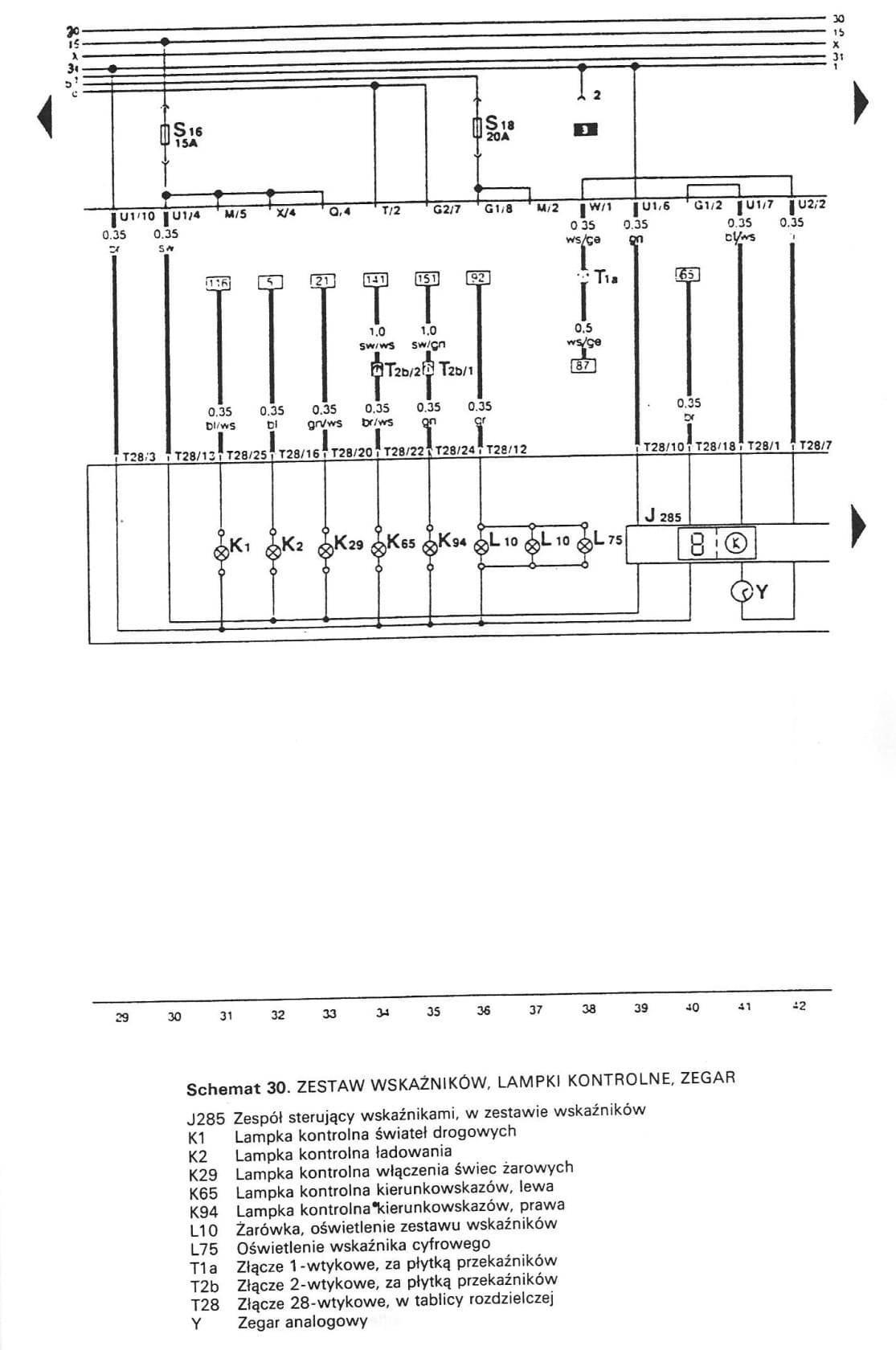
przez k-m-r1 » 12 lut 2016, o 13:13
www

bfy.tw/4E0P
www - > lmgtfy.com/?q=Schaltplan+Mono-Motronic+abu
i na grafike Warto szukać na ruskiej strone był całę gotowce
i oczywiście Nieemieckie strony z kodem silnika
szukaj ibize polo passat vento oktawie ... i podobne z tego rocznika
Ruska strona http:// vwts.ru/evb3.html
Prawie wszystko jest nawet części zamóiesz
Rosja to nie kraj to stan umysłu

Polska wersja programu MACH3 cnc---- Makra do palników ,magazynków, THC, OHC---- EKRANY dla firm i producentów maszyn ---- budowa sprzedaż maszyn Plazmy, Elektrodrążarki, Frezarki ,Tokarki, Gietarki, inne maszyny